银行的总行或省级分行的业务主要是业务管理,包含数据中心、信息中心、清算中心、监管中心等业务范围,使用的硬件设备、服务器等为心脏重地,且多为大型设备,重要性非常高。本文即针对某银行的总行或省级分行的
客户应用需求,作一方案,并从系统实施效果﹑特点﹑成本等不同角度作分析,提供给用户一个最适当的应用方案。最后,再从专业服务作补充并作结论。
一、需求说明
经与用户的人员作沟通,用户对于其设备的电源,甚为重视,除了已备有超大容量的发电机之外在配置UPS时有如下的要求。
1.需求的UPS,最初负载不超过200KVA,但后期运行有可能会扩展到在300KVA至400KVA之间,总容量不超过400KVA。方案设计由初期及随负载的扩增均要有N+1的冗余设计要求﹐并且扩容时不允许负载断电。
2.能配合原有发电机,作供电或配电的故障冗错能力配置、保障供电顺畅。
3.原先每台UPS拟配置的1小时电池,遇停电电池放电且其中有任何一台UPS故障时,仍能将该故障UPS所接的1小时电池,转接给其余正常工作的UPS使用,以保障所投资电池的使用率及享有充足的放电时间。
4.对所有UPS所使用的电池,有防漏液侦测的告警功能,以免引起火灾事故。
5.对地震、火灾等紧急事故,能提供远端或近端的遥控快速关机功能,以避免在紧急事故中发生更严重的损失。
6.机房空间有限,希望系统的配置能以最省空间的方式作摆置(LAYOUT)以利节省空间,并且对承重的考量能兼顾,避免发生楼层结构的破坏。
7.遇有UPS故障,UPS在不带电维修时,仍可继续向负载供电,并保障供电可靠。
8.需提供监控软件,并透过以太网络,作远端的网络监控。并能同时监控多台UPS,以便作集中监控。
9.对电池的维护运行能提供温度补偿的充电功能。并作定期自动充放电,放电的时间或电池电压的放电深度能由用户的维护人员作远端的设定与控制。
10.需确保售后服务,供应商必须提供完善的售前、售后服务方案。
二、方案设计重点说明
依据上述用户的10大应用需求,台达UPS提供了以下的方案设计说明,并且是依据每条应用需求作逐一的方案提供说明。
1.针对第1项需求,台达UPS最终提供NT系列,3台200KVA并联冗余的UPS应用方案。但因应初期负载不足200KVA﹐先配置2台200KVA UPS并联作1+1冗余的应用方案。在未来扩增1台再并联时﹐也不需让原先的UPS先行关机或转旁路﹐可在线直接并联第3台200KVA﹐使系统变成3台200KVA并联﹐作2+1冗余的应用。
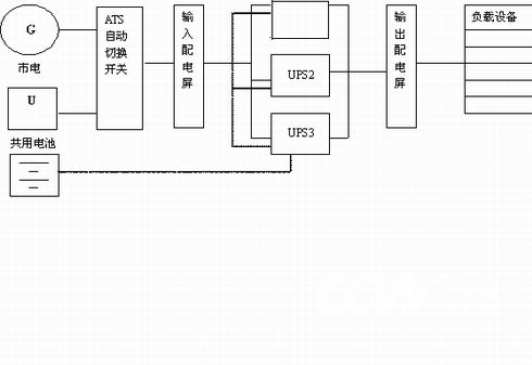
2.为配合第2点需求。在结合发电机的应用里,台达UPS规划了以自动切换开关作原有发电机与市电的切换设计。并设计实用的输入配电屏(交流屏)电屏(输出交流屏),而在输出与输入交流屏中依用户需求,规划了适当的空气开关,以作上下游的保护协调。具体的安全供电系统配置图如图一所示。

图(一)安全供电系统配置图
3.为满足用户的第3点需求,台达UPS提供3台UPS共享3组电池(每组电池即为原配给每台UPS各1小时放电时间的电池),此3组电池直接并联并在并联后直接并入3台UPS的电池输入端。当然,此种配置的前题是UPS的电气性能允许内部的充电器彼此并联并能有共享电池组的功能。此点洽是台达NT系列UPS的标配特点。具体的配置可视图一中的虚线连接部分。
4.为满足用户的第4点需求,台达NT系列UPS提供了电池的防漏液侦测功能,当电池装在电池柜中运作时,若电池有漏液,可以侦测到该漏液,并且提出近端及远端的告警,以提醒用户将电池作一检查及更换﹐避免火灾事故的发生。
5.针对第5点的需求,台达NT系列UPS提供了EPO紧急关机功能键﹐在NT系列UPS的正面版上如图二中的红色按键,可提供近端的快速关机,并同时提供远端的网络远端紧急关机功能可供操作。只要此功能一经启动,UPS可快速关机,不需依正常关机作业程序去顺序关机。以便在紧急事故中节省时间﹐避免灾害的扩大。
6.为满足第6点用户的需求,由于UPS体积大小已固定,为节省空间及承重上的配置,恰好上述所规划的共享电池组的功能可以发挥作用,由于所投资的电池不会因为UPS故障被隔离,因此原先拟给每台各配1小时放电的电池可改为共享1小时或2小时的电池组。以节省掉2到1小时的电池组投资。并且因此节省的电池也能在空间及承重上减少负担。
7.由于采NT200KVA2+1冗余配置,当有1台UPS故障时,台达NT UPS会将该故障的UPS自动切离系统,以保障负载的冗余可靠供电。并且此台故障的UPS允许在不带电维修时,仍可使系统向负载供电。
8.针对用户的第8项需求,台达NT系列UPS有标配以太网卡接口,并有以太网卡监控卡可提供选购,可方便地提供网络远端监控。监控软件图面如下图三所示。可方便用户同时对3台或更多台UPS同时作集中监控。
9.针对第9项需求,台达NT系列UPS有提供电池温度补偿的选购件,以满足客户需求。并由监控软件控制作定期自动充电及放电﹐且放电的深度能由维护人员作控制及设定。
10.有关第10项需求,请参考专业服务一节,台达UPS有提供专业的完善服务。

图二 EPO按键
图三 监控软件图面
三、系统实施
依据上述图一的供电系统配置图,系统的实施及搭建可循序渐进地来建立,首先先将配置图的空开容量及线材均作好规划,但UPS在采购时,初期可先购置2台台达NT200KVA UPS作并联1+1冗余使用,在发电机容量及ATS自动机切换开关,容量均足够的前提下,当系统安装好,运行一段时间后,若以后负载慢慢增多了。需再并联上另一台200KVA UPS时,台达NT系列UPS允许在系统正常运行时不转旁路,不中断供电的情况下,将第3台NT UPS在线地﹑安全地并联上系统,并且也将电池组共享。此点可使客户的投资资金也循序渐进地随着系统的扩大而逐入投入资金。
此外,由于系统是循序渐进地建,最先投入运行的2台UPS并联运行所承受的负载比例,会比一开始投入3台200KVA UPS并联所承受的负载比例要高(指每台UPS所均分分配到的负载比例较高),而根据UPS的效率曲线得知,负载比率愈高的UPS运转的效率也愈高。因此,在系统实施建立的过程中可使系统保有较高的运转效率,以节省电费。
因台达NT系列UPS已有EPO紧急关机键的标配设计。因此,所规划的方案也同时具有紧急情况的处理能力。
在上述的系统实施过程中最有意义及与众不同的是系统允许在正常运行时不走旁路,不中断供电的情况下,能将第3台台达NT UPS在线地并联上系统并且安全地运行,因为虽然在市面上有众多可并联UPS的品牌中,能作到此点“在线并联运转”的客户需求是很少有的。
四、效果分析
在上述的方案设计中,作以下的效益分析。
A、购置成本效益分析
1.节省了一次性投资3台200KVA UPS的大量资金,改由先投入2台200KVA并联运行,待负载扩增到超过200KVA后再投入第3台200KVA UPS的购置成本。
2.节省了每台UPS原先都必需配置1小时放电时间的电池资金投入,由原来最终系统需配置每台UPS各1小时的电池购置资金,改为共享电池情况下,最终系统只需配置不超过400KVA负载1小时配置的共享电池资金投入。并且保持了不因UPS故障隔离了电池而缩短放电时间的缺点。
3.因共享电池的设计方案,节省了机房空间的大小,机房空调设备容量不需过多地投入以供太多电池的散热。对应的装璜费用也因空间减少也可缩减许多。
B、运输成本效益分析
1.因系统采先并2台UPS,后追加并上1台UPS的逐步扩建方案,因此,此比首次初步即投入并联3台的方案,在初期每台UPS负载的比例方面前者会比后者来得高。因此,效率也较高,可相对的节省运转成本。
2.因共享电池设计方式避免了在后期扩增第3台UPS并联时的电池资金投入,并且承重上也不会给楼层增加负担,不需额外增加加强承重结构的费用投入。
C、安全效果分析
1.因有电池防漏液侦测功能,避免了将来因电池漏液带来的火灾事故的风险。
2.因有EPO紧急关机功能按键的设计,可以在应急事故诸如火灾、地震中能快速地被近端或远端用网络监控地紧急关闭UPS系统。避免了火灾、地震等事故时财产损失的再扩大。
D、集中监控及远端监控的效果分析
1.由于设计了透过以太网卡来作远端监控,因此,可使用户在1个非专用的计算机上,经由台达UPS提供的电力管理大师监控软件同时监控3台200KVA UPS。只要任何1台UPS有状况,均可随时主动通知用户。(有关详细的监控功能请参考集中监控一节内容)。此种透过1台计算机同时监控3台UPS的方案可方便用户节省过去多台计算机监控的成本投入。
五、特点分析
兹将上述的设计方案,作如下的特点分析
1.可靠性分析:系统在初期及后期包含扩建的过程中,均有发电机及市电共2路电源可供利用,并用UPS的配置均有N+1冗余设计方案伴随系统的成长。因此,有先天的高可靠度存在,加上台达NT系列UPS是经过严格设计及产品检验的产品,经由ISO900工厂生产出来,能提供给用户最好的质量保证。
2.可用性分析:如图一所示的安全供电配电方案中,搭配发电机及N+1的冗余设计供电方案,大大提高了市电断电及UPS故障的冗错的能力。
3.可管理性分析:透过台达UPS监控软件电力管理大师及以太网卡作远端网络监控,能对UPS作最完善的管理控制详情请看集中监控一节内容。
4.性能分析:整体系统的规划,包括购置及运输成本的投入。安全效果及集中监控的性能优势已描述于上文之中,至于对台达NT系列UPS产品本身的电气特性也很优越,详情请看产品特性介绍一节说明。
5.可维护性分析:依照上述的系统配置方案,可使UPS在不带维修时,使系统仍可继续向负载供电。并且有N+1的冗余供电保障。
6.成本分析:在上述效果分析中已对购置成本及运输成本作了较详细的分析。
六、集中监控介绍
台达UPS所设计的此次方案,采用了电力管理大师管理者的监控软件,称为Delta UPS UPSentry Manager监控软件来将3台UPS作集中监控。以下对此集中监控作进一步介绍。
台达UPS UPSentry Manager远程集中监控管理软件:可以对所有的UPS系统经由广域网或专线网络进行集中监管﹐以监视各UPS的运行情况并作记录﹐当各UPS有事件告警时﹐manager软件会自动亮灯告警﹐并跳出图屏﹐显示该告警UPS的问题﹐平时也可以点阅各联网UPS,以阶层式管理方式完成集中管理。如图四

图(四)监控中心的配置
阶层式管理:
以实际上UPS的位置来区分群组关系,分水平与垂直方式进行阶层式管理,是较佳的方式如图五。

水平监控方式:UPS管理人员可以事先规划当电力事件发生时各监控软件所采取的保护动作,当电力状况发生时管理者可以一步步追踪找出有问题的UPS并分析电力事件原因,让管理者对每次发生的电力事件在第一时间即被告知并提供充分的信息,使之从容的处理该网络UPS所保护的设备。
垂直监控方式:
由于阶层式架构非常适于以树状图来表示,并且集中监控程序提供树状图有助于管理者一眼就能找出所有异常的UPS,当面临多部UPS同时告警时就不需要为了查询各UPS最新状态而经常切换数个监控画面如图六。

共享统一的告警接口
在整合了所有网络UPS后集中监控程序还有一项好处就是共享一致的告警接口。管理都只需在集中监控程序设定一次即可套用于所有联机的网络UPS﹐不需要每装一部UPS就移植到监控软件端设定一次通知的方式﹐如﹕电子邮件﹑呼叫器﹑网络广播等﹐对于SNMP卡的监控方式也可以简单易懂的图形接口方式来呈现﹐管理者不再需要花时间去了解SNMP的通讯原理及UPS MIB的叙述。
网络管理达成效果﹕
集中管理的好处不仅是减少人力资源的浪费﹐并能在电力事件发生的瞬间便可以获得准确的信息﹐同时缩短反应的时间。一旦电力事件发生时可以马上获得最快最正确的信息﹐并可以主动联系第一线的人员﹐指导其正确地处理程序﹐以减少损失。
达到的效果﹕
(1) 安全可靠的高品质供电
(2) 分散供电﹐集中管理﹐人力资源的高效化
(3) 同时对全区多于500个的UPS集中监管
(4) 对UPS无人职守的监管﹐可达到实进告警﹐实时处理。
七、结论
本文首先描述了银行总行或省级银行客户的需求,并且依据需求逐一给予作设计方案的说明,而在系统实施方面及初步建设后期建设也给予考量并作了方案的说明。在效果分析方面,针对购置成本、运输成本、安全效益上及集中管理上作了深入的分析。此外,在规划好的方案中作了可靠性、可用性、可管理性、性能上及可维护性、成本分析上等特性也都作了特性上的分析及说明。
最终对集中监控及产品特性上,还有专业服务上都作了详细的说明。希望能利用此文提供给更多的用户作参考,以作为日后台达UPS能为众多客户服务的机会。
文章来源于领测软件测试网 https://www.ltesting.net/
版权所有(C) 2003-2010 TestAge(领测软件测试网)|领测国际科技(北京)有限公司|软件测试工程师培训网 All Rights Reserved
北京市海淀区中关村南大街9号北京理工科技大厦1402室 京ICP备10010545号-5
技术支持和业务联系:info@testage.com.cn 电话:010-51297073









